O post explica uma chave de transferência automática controlada remotamente para permitir uma ação de troca automática de rede para gerador a partir de uma distância especificada. A ideia foi solicitada pelo Sr. odudu johnson.
Especificações técnicas
Descrição do projeto: Comutador automático com capacidade ou mecanismo de controle de gerador sem fio.
A classificação do gerador ficará entre 2,2 kva e 2,5 kva, e muito será um gerador automático de sistemas embutidos por conta própria, não o conjunto de gerador manual …
Gerador monofásico e a rede elétrica também será monofásica. Ou seja 220 volts 50hz….. O sistema será projetado para selecionar entre duas fontes de energia disponíveis Dando preferência ou prioridade a uma das duas fontes de energia. Neste caso, a seleção é entre rede pública e gerador.
O ATS deve monitorar a alimentação da rede elétrica e verificar se há falha completa ou falta de energia na qual ele muda a carga para a alimentação do gerador, envia o comando para o gerador sem fio para iniciar, ou seja, LIGADO..
E quando o abastecimento público é restabelecido o ATS detecta que este envia um comando de desligamento para o gerador sem fio para retornar a carga de volta para a Rede …………
A comunicação entre o ATS e a rede não é sem fio apenas a do grupo gerador…..
estarei esperando algo positivo
O design
Todo o projeto do circuito de chave de transferência automática do gerador sem fio de controle remoto proposto pode ser dividido nas seguintes 4 etapas explicadas:
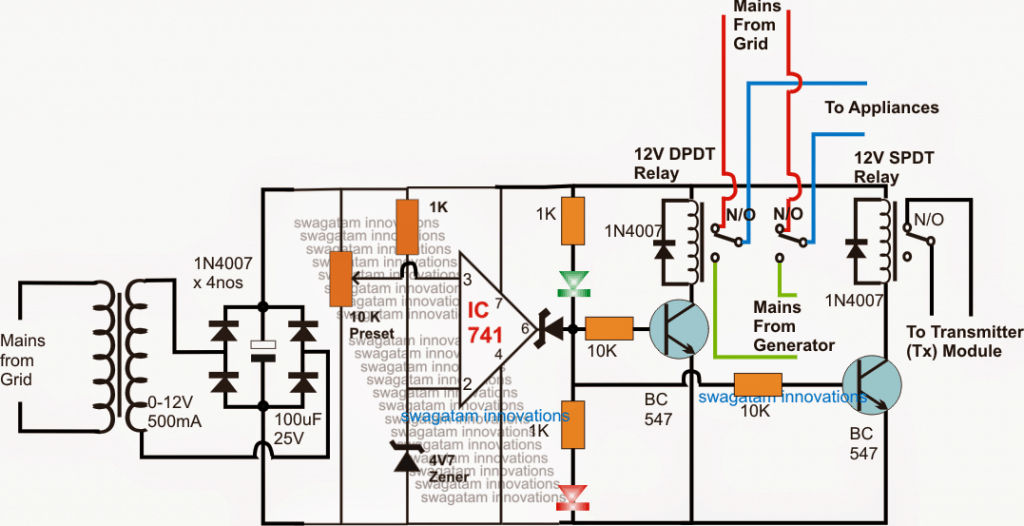
1) Baixa tensão (brownout), circuito de comutação do detector de falha de rede:
O circuito a seguir controla a rede ATS detectando uma possível condição de baixa tensão da rede ou uma falha completa. O opamp é configurado como um comparador, em que seu pino não inversor é usado como entrada do detector por meio de uma predefinição ajustável de 10k.
Enquanto a tensão da rede estiver dentro da faixa normal, a saída do amplificador operacional permanece alta, mantendo os dois estágios do driver do relé ligados.
O primeiro estágio de comutação do relé compreende um relé DPDT e forma a rede ATS principal para o relé controlador de comutação do gerador, enquanto o outro relé menor se torna responsável pelo controle do circuito transmissor.
Enquanto a rede elétrica estiver ativa, ambos os relés permanecem ativados, o DPDT fornece a rede CA aos eletrodomésticos através dos contatos N/O relevantes. O relé SPDT mantém o circuito transmissor (Tx) ligado para que um sinal sem fio contínuo seja enviado na atmosfera para o circuito Rx (receptor), que deve estar conectado ao sistema gerador em algum lugar nas proximidades.


2) O Transmissor (Tx) Circuito:
O diagrama a seguir mostra o transmissor (Tx). As conexões de contato N/O do relé SPDT mostrado acima são conectadas em qualquer um dos 4 interruptores (conforme desejado)…. que é qualquer um dos interruptores SW1—SW4 mostrados


3) O Circuito Receptor (Rx):
O próximo diagrama que pode ser visto abaixo é o circuito receptor (Rx), que está posicionado próximo ao sistema gerador e está configurado para responder aos sinais Tx mostrados acima e manter o gerador ligado ou desligado, dependendo da disponibilidade da rede elétrica .
Quando a rede elétrica está presente, uma das chaves selecionadas (SW1—-SW4) do circuito Tx acima é LIGADA pelo relé SPDT no primeiro circuito opamp.
Os sinais remotos sem fio da unidade Tx são detectados pelo circuito Rx mostrado abaixo, resultando em um sinal lógico baixo em uma das 4 saídas (A—–D) correspondentes à entrada selecionada específica do circuito Tx (SW1 —-SW4), conforme selecionado.


4) O estágio do driver de relé
O estágio de driver de relé mostrado a seguir é usado para responder à lógica baixa da saída do circuito Rx discutida acima e ativar um relé conectado.
Enquanto a saída selecionada do circuito receptor (Rx) permanecer LIGADA, o BC557 do estágio de driver do relé abaixo fornecido também permanece LIGADO, mantendo o relé associado ativado, isso deve acontecer enquanto a rede elétrica estiver disponível.
Conforme indicado abaixo, o relé permanece LIGADO em seus contatos N/O, o que, por sua vez, mantém o gerador DESLIGADO.
No entanto, em um caso de possível baixa tensão da rede ou uma falha completa, os relés ATS controlados por ampops revertem para os contatos N/C, alternando a carga para o lado do gerador da comutação e, simultaneamente, o circuito do transmissor é DESLIGADO.
Sem sinal disponível para a unidade Rx, o estágio de driver do relé correspondente e o relé também são desligados. Os contatos do relé agora mudam para seu contato N/C, permitindo que o gerador seja ligado.
O gerador é então ligado e a energia para os aparelhos é fornecida e alterada pela rede elétrica do gerador AC, através dos contatos do relé ATS DPDT do circuito opamp.


Hashtags: #Circuito #ATS #Controle #Remoto #Troca #RedeGerador #Sem #Fio
FONTE
Nota: Este conteúdo foi traduzido do Inglês para português (auto)
Pode conter erros de tradução
Olá, se tiver algum erro de tradução (AUTO), falta de link para download etc…
Veja na FONTE até ser revisado o conteúdo.
Status (Ok Até agora)
Se tiver algum erro coloque nos comentários


